低壓并聯電力電容器CKKB-BSMJ代表什么
當電力系統中存在較大的無功功率需求時,電網會出現功率因素降低的問題,這會導致電力損耗增加。而低壓并聯電力電容器通過提供額外的無功功率來提高功率因素。但有些用戶發現市場中低壓并聯電容器上經常出現ckkb-bsmj這一系列字母,這是什么意思呢?
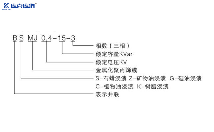
一、ckkb-bsmj是什么意思?
低壓并聯電力電容器ckkb-bsmj的字母通常代表其不同的特性和功能:
ckkb-庫克庫伯,表示該型號電容器的制造商及品牌名。
b-并聯,表示該電容器是并聯使用的。
s-三相,表示該電容器是三相電容器。
m-金屬化膜,表示該電容器使用的是金屬化膜作為介質。
j-電容器,直接指電容器。
由此可見,ckkb-bsmj代表一款庫克庫伯品牌的并聯三相金屬化膜的低壓電力電容器。
二、應用領域
bsmj低壓并聯電力電容器廣泛應用于眾多領域,包括但不限于:
1、工業自動化設備:如電動機、變壓器和機器設備等,能顯著提高設備運行效率。
2、商業建筑:樂于用于大型購物中心、辦公樓等,以降低電費支出,提高能耗效率。
3、公共設施:例如街道照明、高速公路照明等,保障設施的穩定電源供應。
4、可再生能源系統:如風力發電、太陽能電池等,幫助這些系統有效吸收和轉換能量,提高輸出功率。
三、選購與維護指南
選購bsmjwx低壓并聯電力電容器時,需注意以下幾點:
1、根據需求選擇合適的容量:根據實際的用電功率和功率因數進行計算,選擇相應容量的電容器。
2、可靠的品牌:選擇信譽良好的品牌和制造商,以確保產品的質量和長期穩定性。
3、安裝位置:確保電容器安裝在環境適宜的地方,避免潮濕、高溫等極端條件。
ckkb-bsmj低壓并聯電力電容器是現代電力系統不可或缺的一部分,通過提供額外的無功功率來確保電力系統的高效、安全運行。無論是在工業、商業,還是可再生能源領域,它們都展現出極大的靈活性與效用。
“推薦閱讀”
- 2026-02-11 SVG在處理三相電不平衡方面效果如何
- 2026-02-11 庫克庫伯對某電站無功罰款問題分析及優化建議
收藏庫克庫伯
網站地圖
全國24小時服務熱線400-607-8886






聯系方式/CONTACT INFORMATION
