通過電力電容器型號能看出哪些信息
很多企業購買電力電容器時,經常會忽視電容器型號。其實在電力電容器型號中,隱藏著運行電壓、容量等信息。在接下來的文章中,小庫會詳細介紹電力電容器型號所代表的的含義和隱藏信息。希望能幫助大家選型。
1、國產電容器型號
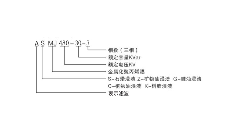
大多數國產電容器,有統一的命名規則。例如bsmj 480-30-3、asmj 480-30-3等。在這些電力電容器型號中,其字母部分主要由電力電容器系列代號、浸漬介質代號、極間主介質代號組成;數字部分則由額定電壓、額定容量、相數組成。

以asmj 480-30-3為例,其系列代號是a,表示濾波電容器;其浸漬介質代號是s,表示石蠟;其極間主介質代號是mj,表示金屬化膜;其額定電壓是480v;其額定容量是30kvar;其相數為三相。
2、進口電容器型號
市面上的進口電容器,都有自己的命名規則。例如ckkb 480-30-3等。在這些電力電容器型號中,字母部分主要是產品系列代號或公司代號;數字部分和國產電容器相同。
以ckkb 480-30-3為例,其中ckkb是公司代號,表示庫克庫伯電氣;其額定電壓為480v;額定容量為30kvar;相數為三相。相似的還有abb的clmd系列電容器等。
3、電容器銘牌
除了電力電容器型號之外,我們還可以關注電力電容器的銘牌。在電容器銘牌上,我們可以得到電容器頻率、容值、電流、溫度等相關參數信息。
通過電力電容器型號,我們可以知道該電容器的大部分信息。而這些信息,對電氣人員的工作有很大幫助。
推薦閱讀:選電力電容器廠家時要重視哪幾個問題

“推薦閱讀”
- 2026-02-11 SVG在處理三相電不平衡方面效果如何
- 2026-02-11 庫克庫伯對某電站無功罰款問題分析及優化建議
收藏庫克庫伯
網站地圖
全國24小時服務熱線400-607-8886






聯系方式/CONTACT INFORMATION
